Купить hspec10-34 регулятор расхода (регулятор потока) гидравлический клапан (гидроклапан) картриджного (ввертного) типа с пропорциональным электромагнитным управлением, 34 л/мин, sae10/3 (sae 10), 7/8-14 unf-2a (hydraforce, сша)
ПРИМЕНЕНИЕ
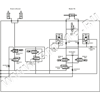
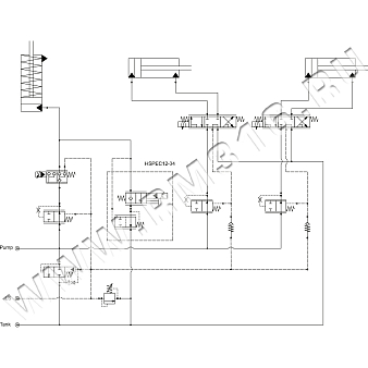
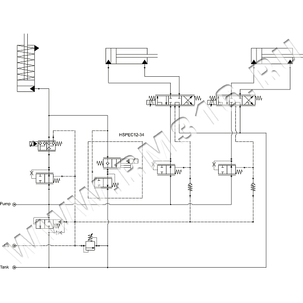
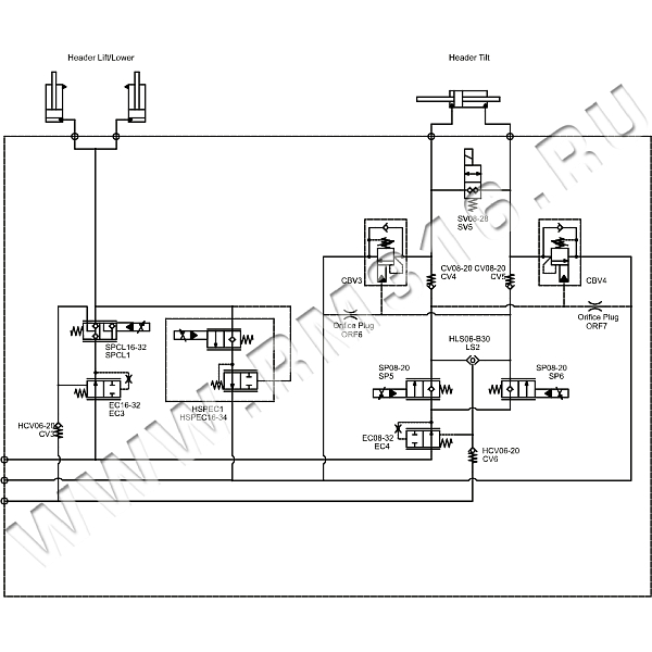
Трехлинейные регуляторы расхода (регуляторы потока) с электро-пропорциональным управлением HSPEC10-34 используются для изменения и поддержания потока рабочей жидкости постоянным. Такие гидравлические регуляторы обладают высокой точностью настройки и обеспечивают компенсацию по давлению. Компенсация по давлению означает, что поток жидкости, проходящий через регулятор расхода, не зависит от давления и вязкости масла. HSPEC10-34 - это пропорциональный гидравлический картриджный клапан высокого давления с соленоидным приводом, с дроссельной заслонкой, с компенсацией давления, с нормально закрытым управлением потоком, со встроенными функциями демпфирования и удержания нагрузки.Клапан пропорционального регулирования расхода HSPEC10-34 разработан для применения в системах с посткомпенсацией и чувствительными к нагрузке системами.
ПРИНЦИП РАБОТЫ
При подаче в порт (3) клапан будет регулировать расход через порт (2) независимо от давления нагрузки, при этом расход будет пропорционален току, подаваемому на соленоид. Порт (1) должен быть соединен с портом (3), чтобы обеспечить функцию определения нагрузки для компенсатора. В обесточенном состоянии клапан блокирует поток из порта (3) в порт (2), обеспечивая свободный поток в обратном направлении.
ТЕХНИЧЕСКИЕ ХАРАКТЕРИСТИКИ
| Номинальный расход | 34 л/мин |
| Макс. рабочее давление | 350 бар |
| Резьба | 7/8-14 UNF-2A |
|
Посадочное гнездо |
SAE10/3 (SAE 10) |
ЭЛЕКТРОМАГНИТНЫЕ КАТУШКИ (ПРИОБРЕТАЮТСЯ ОТДЕЛЬНО)
| Тип электромагнитной катушки | Мощность электромагнитной катушки |
|
4303712 (12 В, коннектор Deutsch DT04-2P) 10 Size E-Coil |
20,31 Вт |
|
4303724 (24 В, коннектор Deutsch DT04-2P) 10 Size E-Coil |
20,21 Вт |
|
4305882 (12 В, коннектор DIN 43650) 10 Size E-Coil |
20,31 Вт |
|
4305884 (24 В, коннектор DIN 43650) 10 Size E-Coil |
20,21 Вт |
ПРИМЕР
HSPEC10-34-0-U-00 (5026965) Трехлинейный регулятор расхода картриджного (ввертного) исполнения, с компенсацией по давлению, с пропорциональным электромагнитным управлениемТехническая документация
Трехлинейные регуляторы расхода гидравлические с компенсацией по давлению, с пропорциональным электромагнитным управлением серии HSPEC10-34 (англ.) 193.7 KBМногофункциональные гидроклапаны с пропорциональным электромагнитным управлением серии HSPECxx-34, обзор и примеры применения (англ.) 976.8 KBМногофункциональные гидроклапаны с пропорциональным электромагнитным управлением серии HSPECxx-34, примеры применения в замкнутом контуре / Closed Loop (англ.) 1.1 MBЭлектромагнитные катушки 10 Size E-Coil для ввертных гидравлических клапанов (англ.) 164 KBДоставка
- во все регионы России транспортными компаниями "Деловые линии", "СДЭК" до адреса получателя или терминала
- самовывоз со склада по адресу: Санкт-Петербург, ул. Коммуны, дом 67, литер БМ
Оплата
- безналичный расчет
- банковская карта
- наличными курьеру
| Название | Описание товара | Цена (руб. с НДС) | В наличии (шт.) | Сделать заказ |
|---|---|---|---|---|
HSPEC10-34-0-N-00 (5026965N) | HSPEC10-34-0-N-00 (5026965N) Трехлинейный регулятор расхода картриджного (ввертного) исполнения, с компенсацией по давлению, с пропорциональным электромагнитным управлением, материал уплотнений Buna-N, гнездо SAE10/3 (SAE 10), резьба 7/8-14 UNF-2A, 34 л/мин, 350 бар (HydraForce, США) | 89 284 руб | 0 | |
HSPEC10-34-0-U-00 (5026965) | HSPEC10-34-0-U-00 (5026965) Трехлинейный регулятор расхода картриджного (ввертного) исполнения, с компенсацией по давлению, с пропорциональным электромагнитным управлением, материал уплотнений PPDI Urethane, гнездо SAE10/3 (SAE 10), резьба 7/8-14 UNF-2A, 34 л/мин, 350 бар (HydraForce, США) | 86 881 руб | 22 | |
HSPEC10-34-0-V-00 | HSPEC10-34-0-V-00 Трехлинейный регулятор расхода картриджного (ввертного) исполнения, с компенсацией по давлению, с пропорциональным электромагнитным управлением, материал уплотнений Fluorocarbon (Viton), гнездо SAE10/3 (SAE 10), резьба 7/8-14 UNF-2A, 34 л/мин, 350 бар (HydraForce, США) | 89 284 руб | 0 |
Похожие товары:
- TVTP-50 РЕГУЛЯТОР РАСХОДА (ПОТОКА) ГИДРАВЛИЧЕСКИЙ С ПРОПОРЦИОНАЛЬНЫМ ЭЛЕКТРОМАГНИТНЫМ УПРАВЛЕНИЕМ, С КОМПЕНСАЦИЕЙ ПО ДАВЛЕНИЮ, 50 Л/МИН, SAE12/3 (SAE 12), 1 1/16-12 UNF-2A (KLADIVAR, СЛОВЕНИЯ / POCLAIN HYDRAULICS, ФРАНЦИЯ)
- TVTP-90 РЕГУЛЯТОР РАСХОДА (ПОТОКА) ГИДРАВЛИЧЕСКИЙ С ПРОПОРЦИОНАЛЬНЫМ ЭЛЕКТРОМАГНИТНЫМ УПРАВЛЕНИЕМ, С КОМПЕНСАЦИЕЙ ПО ДАВЛЕНИЮ, 90 Л/МИН, SAE16/3 (SAE 16), 1 5/16-12 UNF-2A (KLADIVAR, СЛОВЕНИЯ / POCLAIN HYDRAULICS, ФРАНЦИЯ)
- EU-F3G РЕГУЛЯТОР РАСХОДА (ПОТОКА) ГИДРАВЛИЧЕСКИЙ С ПРОПОРЦИОНАЛЬНЫМ ЭЛЕКТРОМАГНИТНЫМ УПРАВЛЕНИЕМ, С КОМПЕНСАЦИЕЙ ПО ДАВЛЕНИЮ, 60 Л/МИН, SAE12/3 (SAE 12), 1 1/16-12 UNF-2A (TECNORD, ИТАЛИЯ)
- PP12X РЕГУЛЯТОР РАСХОДА (ПОТОКА) ГИДРАВЛИЧЕСКИЙ С ПРОПОРЦИОНАЛЬНЫМ ЭЛЕКТРОМАГНИТНЫМ УПРАВЛЕНИЕМ, С КОМПЕНСАЦИЕЙ ПО ДАВЛЕНИЮ, 60 Л/МИН, SAE12/3 (SAE 12), 1 1/16-12 UNF-2A (WALVOIL, ИТАЛИЯ)
С этим товаром берут:
- 4303712 ЭЛЕКТРОМАГНИТНАЯ КАТУШКА ДЛЯ ВВЕРТНОГО ГИДРАВЛИЧЕСКОГО КЛАПАНА (ГИДРОКЛАПАНА), 12 В (DC), 20,31 ВАТТ, Ø = 16 ММ, H = 49,9 ММ (HYDRAFORCE, США)
- 4305882 ЭЛЕКТРОМАГНИТНАЯ КАТУШКА ДЛЯ ВВЕРТНОГО ГИДРАВЛИЧЕСКОГО КЛАПАНА (ГИДРОКЛАПАНА), 12 В (DC), 20,31 ВАТТ, Ø = 16 ММ, H = 49,9 ММ (HYDRAFORCE, США)
- 4303724 ЭЛЕКТРОМАГНИТНАЯ КАТУШКА ДЛЯ ВВЕРТНОГО ГИДРАВЛИЧЕСКОГО КЛАПАНА (ГИДРОКЛАПАНА), 24 В (DC), 20,31 ВАТТ, Ø = 16 ММ, H = 49,9 ММ (HYDRAFORCE, США)
- 4305884 ЭЛЕКТРОМАГНИТНАЯ КАТУШКА ДЛЯ ВВЕРТНОГО ГИДРАВЛИЧЕСКОГО КЛАПАНА (ГИДРОКЛАПАНА), 24 В (DC), 20,21 ВАТТ, Ø = 16 ММ, H = 49,9 ММ (HYDRAFORCE, США)
- 13.1011.118 КОРПУС 3/8" BSP (АЛЮМИНИЙ) ДЛЯ ВВЕРТНОГО ГИДРАВЛИЧЕСКОГО КЛАПАНА (ГИДРОКЛАПАНА), SAE10/3 (SAE 10), 7/8-14 UNF-2B (TECNORD, ИТАЛИЯ)
- LB10-3-S-2G КОРПУС 1/4" BSP (СТАЛЬ) ДЛЯ ВВЕРТНОГО ГИДРАВЛИЧЕСКОГО КЛАПАНА (ГИДРОКЛАПАНА), SAE10/3 (SAE 10), 7/8-14 UNF-2B (KETA HYDRAULICS, КИТАЙ)
- LB10-3-S-3G КОРПУС 3/8" BSP (СТАЛЬ) ДЛЯ ВВЕРТНОГО ГИДРАВЛИЧЕСКОГО КЛАПАНА (ГИДРОКЛАПАНА), SAE10/3 (SAE 10), 7/8-14 UNF-2B (KETA HYDRAULICS, КИТАЙ)
- LB10-3-A-3G КОРПУС 3/8" BSP (АЛЮМИНИЙ) ДЛЯ ВВЕРТНОГО ГИДРАВЛИЧЕСКОГО КЛАПАНА (ГИДРОКЛАПАНА), SAE10/3 (SAE 10), 7/8-14 UNF-2B (KETA HYDRAULICS, КИТАЙ)
- XMD-01 ЭЛЕКТРОГИДРАВЛИЧЕСКИЙ ДРАЙВЕР (УСИЛИТЕЛЬ ШИМ, КОНТРОЛЛЕР ШИМ, PWM DRIVER) ОДНОКАНАЛЬНЫЙ (SUN HYDRAULICS, США)
- EC-PWM-A1-MPC1-P ЭЛЕКТРОГИДРАВЛИЧЕСКИЙ ДРАЙВЕР (УСИЛИТЕЛЬ ШИМ, КОНТРОЛЛЕР ШИМ, PWM DRIVER) ОДНОКАНАЛЬНЫЙ (TECNORD, ИТАЛИЯ)
- XMD-02 ЭЛЕКТРОГИДРАВЛИЧЕСКИЙ ДРАЙВЕР (УСИЛИТЕЛЬ ШИМ, КОНТРОЛЛЕР ШИМ, PWM DRIVER) ДВУХКАНАЛЬНЫЙ (SUN HYDRAULICS, США)





